Zweihand-Sicherheitsschaltung erklärt: So machen Sie Ihre Maschine sicher

Die Zweihand-Sicherheitsschaltung ist eine essenzielle Schutzmaßnahme in der Industrie, die darauf abzielt, die Sicherheit von Bedienern und Maschinen gleichermaßen zu gewährleisten. In diesem Blog erklären wir, wie sie funktioniert, welche Vorteile sie bietet und wie sie korrekt eingesetzt wird. Dabei werfen wir auch einen Blick auf ihre Anwendung in der Praxis sowie die relevanten Normen und Vorschriften.

Was ist eine Zweihand-Sicherheitsschaltung?

Die Zweihand-Sicherheitsschaltung ist eine spezielle Schaltung, die dafür sorgt, dass Maschinen nur dann eine gefährliche Bewegung ausführen, wenn der Bediener zwei Tasten gleichzeitig betätigt. Der Kern dieser Schaltung liegt darin, Unfälle zu vermeiden, die durch unbeabsichtigtes oder unkontrolliertes Auslösen von Maschinen entstehen könnten.

Die Tasten müssen während der gesamten Bewegung gedrückt gehalten werden. Sobald der Bediener eine der beiden Tasten loslässt, stoppt die Maschine sofort. Diese Funktion schützt vor Verletzungen, insbesondere wenn der Bediener in den Gefahrenbereich der Maschine greift.

Warum ist die Zweihand-Sicherheitsschaltung wichtig?

Die Zweihand-Sicherheitsschaltung ist ein unverzichtbares Element moderner Sicherheitstechnik. Sie minimiert das Risiko von:

  • Unfällen durch unkontrollierte Bewegungen: Maschinen werden nur aktiviert, wenn beide Hände des Bedieners auf den Tasten sind.
  • Verletzungen im Gefahrenbereich: Die gleichzeitige Betätigung beider Tasten verhindert, dass eine Hand versehentlich in den Gefahrenbereich gelangt.
  • Fehlbedienung: Die Steuerung ist so ausgelegt, dass sie nur auf bewusste Aktionen reagiert.

Diese Sicherheitsmaßnahme erfüllt wichtige Normen wie die EN ISO 13849-1 und die EN ISO 13851, die für Maschinenbauer und Sicherheitsfachkräfte von entscheidender Bedeutung sind.

Um eine Maschine mit Zweihand-Sicherheitsschaltung sicher und rechtlich konform zu betreiben, müssen bestimmte Normen eingehalten werden:

  • EN ISO 13849-1: Regelt die Sicherheit von Steuerungen und die funktionale Sicherheit von Maschinen.
  • EN ISO 13851: Beschreibt die Anforderungen an Zweihand-Bedienungseinrichtungen.

Maschinenbauer und Sicherheitsfachkräfte sind verpflichtet, diese Normen einzuhalten, um die CE-Konformität zu gewährleisten.

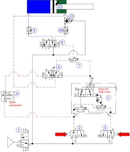
Die wichtigsten Bauteile einer Zweihand-Sicherheitsschaltung

Zweihand-Sicherheitsschaltung

Damit die Zweihand-Sicherheitsschaltung zuverlässig funktioniert, sind verschiedene pneumatische und elektronische Komponenten notwendig. Hier eine Übersicht:

  1. 3/2 Wege Handschieberventil (VBOH-32-G1/8)

2. Tastenventil (SV-3/T30)

3. Tastenventil (SV-3/T30)

4. Signalunterbrecher (SU18310)

5. 2 Hd Sicherheitsblock (ZSB-1/8-B)

6. 5/2 Wege Impulsventil (Funktion 3/2 Wege) (575684)

7. ODER-Ventil (OS-1/8-B)

8. 5/2 Wegeventil monostabil mit Federrückstellung (575681 (zylinderabhängig)).

9. Drosselrückschlagventil (abluftregelnd)

10. Drosselrückschlagventil (abluftregelnd)

11. Signalverschraubung (PPL-1/8)

12. Zylinder

Die drei Hauptmodule der Zweihand-Sicherheitsschaltung

Eine typische Zweihand-Sicherheitsschaltung gliedert sich in drei Module:

1. Die gesicherte Vorfahrt des Zylinders

Das Einschaltventil 1 wurde betätigt. Die Anlage steht unter Druck. Durch gleichseitiges Betätigen der Tasten 2 und 3 sowie deren Halten, schaltet der 2 Hd Sicherheitsblock 5 auf Durchfluss.

Die Steuerluft schaltet das Hauptventil 8 über das ODER Ventil 7 und lässt den Zylinder ausfahren.

Während der Zeitspanne der Vorfahrt müssen die Tasten der Ventile 2 und 3 gedrückt bleiben.

Wird nur ein Taster (2 oder 3) gelöst, fährt der Zylinder wieder ein.

Die Ventile 4 und 6 werden auch angesteuert. Sie haben aber für die Funktion der Vorfahrt in dieser Phase keine Bedeutung.

2. Die Selbsthaltung des Zylinders

Sobald der Zylinder seine vordere Endlage erreicht oder durch ein Werkstück welches er klemmen soll, zum Stehen kommt, entlüftet die Kolbenstangenseite des Zylinders komplett. Dass wird durch das PPL-1/8, Pos 11, registriert und ein Signal von P nach S durchgeschaltet.

Dieses Signal wird durch das Ventil Pos 6 durchgeschliffen um, über das ODER Ventil Pos 7, die Selbsthaltung für den Zylinder zu übernehmen.

Die Starttasten können nun losgelassen werden.

3. Die Rücksetzung des Zylinders

Wenn der Bediener die Taste 2 drückt, setzt der Zylinder seine Rückfahrt in Gang. Das Ventil 2 leitet das Signal über das Ventil 4 direkt an den Steueranschluss 10 des Ventils 6 weiter.

Das Ventil 6 blockiert daraufhin den Arbeitsanschluss 4 und entlüftet die Leitung über den Arbeitsanschluss 2. Das ODER-Ventil 7 nimmt das Signal auf und überträgt es an das Hauptventil 8.

Anschließend drückt die Federrückstellung den Kolbenschieber in seine Grundposition. Der Zylinder kehrt in seine Ausgangsstellung zurück und ist bereit für den nächsten Einsatz!

Vorteile der Zweihand-Sicherheitsschaltung

  • Höchste Sicherheit: Die Steuerung schützt den Bediener vor Gefahren, indem sie eine bewusste und koordinierte Bedienung erfordert.
  • Einfache Bedienung: Die Tasten sind leicht zu bedienen, und die Funktion der Schaltung ist intuitiv verständlich.
  • Flexibilität: Sie kann an die spezifischen Anforderungen verschiedener Maschinen angepasst werden.
  • Normenkonformität: Erfüllt internationale Sicherheitsstandards, die für CE-Konformität erforderlich sind.
  • Wartungsfreundlichkeit: Pneumatische Bauteile sind robust und erfordern wenig Wartung.

Fazit

Die Zweihand-Sicherheitsschaltung ist eine äußerst wichtige und unverzichtbare Komponente in der modernen Industrie, da sie Sicherheit und Effizienz auf ideale Weise miteinander verbindet. Sie sorgt dafür, dass Bediener zuverlässig vor Gefahren geschützt werden, während sie gleichzeitig eine präzise und kontrollierte Steuerung ermöglicht. Darüber hinaus erfüllt sie die höchsten Sicherheitsstandards und gewährleistet somit einen sicheren und normgerechten Betrieb.

Fragen? Wir unterstützen Sie gerne!

Unser technisches Vertriebsteam unterstützt und berät Sie gerne bei Fragen.

 

Zudem erhalten die eine riesige Auswahl an weiteren pneumatischen, sowie hydraulischen Bauteilen und Elementen in unserem Online-Shop.

 

Abonnieren Sie auch unseren YouTube-Kanal, um kein neues Video mehr zu verpassen!